专业自控阀门10载以上
工恒阀门[工匠精神][品质永恒]
联系方式
021-80392609
15601629388
您当前的位置: 主页 > 阀门标准

阀门标准

SJ41H-25、SJ41H-40型水封截止阀

更新时间  2014-06-09 08:38 阅读
主要性能参数
SJ41H-25、SJ41H-40型水封截止阀主要性能参数
型号 PN 工作压力 /MPa 适用温度
/℃
适用介质 材 料
阀体、阀盖 阀杆 阀瓣 密封面 填料
SJ41H—25 25 2.5   蒸汽、 空气等无腐蚀性介质等 碳素钢铸件 2Crl3 WCB 铁基合金 柔性石墨
SJ41H—40 40 4.0

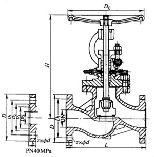
主要外形及结构尺寸
SJ41H-25型水封截止阀主要外形及结构尺寸(mm)
DN L D D1 D2 b z×φd H D0 重量/kg
10 130 90 60 40 16 4×φ14 272 120 6
15 130 95 65 45 16 4×φ14 272 120 6
20 150 105 75 55 16 4×φ14 280 120 6
25 160 115 85 65 16 4×φ14 332 160 10
32 190 135 100 78 18 4×φ18 342 160 11
40 200 145 110 85 18 4×φ18 395 200 17
50 230 160 125 100 20 4×φ18 431 240 24
65 290 180 145 120 22 8×φ18 457 280 33
80 310 195 160 135 22 8×φ18 505 320 47
100 350 230 190 160 24 8×φ23 549 360 62
125 400 270 220 188 28 8×φ25 621 400 96
150 480 300 250 218 30 8×φ25 703 400 128
200 600 360 310 278 34 12×φ25 828 400 168

SJ41H-40型水封截止阀主要外形及结构尺寸(mm)
DN L D D1 D2 D3 b f z×φd H D0 重量/kg
10 130 90 60 40 35 16 4 4×φ14 272 120 6
15 130 95 65 45 40 16 4 4×φ14 272 120 I
20 150 105 75 55 51 16 4 4×φ14 280 120 8
25 460 115 8S 65 58 16 4 4×φ14 332 160 10
32 190 135 100 78 66 18 4 4×φ18 342 160 11
40 200 145 110 85 76 18 4 4×φ18 395 200 17
50 230 160 125 100 88 20 4 4×φ18 437 246 25
65 290 180 145 120 110 22 4 8×φ18 457 280 34
80 310 195 160 135 121 22 4 8×φ18 505 320 47
100 350 230 190 160 150 24 4.5 8×φ23 549 360 62
125 400 270 220 188 176 28 4,5 8×φ25 621 400 96
150 480 300 250 218 204 30 4.5 8×φ25 705 400 128

产品外形结构尺寸图
SJ41H-25型水封截止阀主要外形及结构尺寸图